Pornirea unui motor trifazic (nu se aplica pentru cele monofazice) utilizand aceasta schema de pornire, se realizeaza deoarece pornirea unui motor ar absoarbe un curent mare la start ceea ce poate produce in retea mici „goluri de tensiune”, acele mici scaderi in flux luminos al unor becuri sau a altor consumatori.
Pornirea unui motor stea-triunghi implică două etape distincte: etapa de pornire în configurația „stea” și etapa de comutare în configurația „triunghi”.
- Etapa de pornire în configurația „stea”: În această fază inițială, bobinele motorului sunt conectate în formă de stea (configurație stelată). Acest lucru limitează tensiunea aplicată fiecărei bobine, reducând astfel curentul de pornire și protejând motorul de supratensiuni.
- Etapa de comutare în configurația „triunghi”: După ce motorul a atins o viteză suficientă, se comută de la configurația stelată la cea triunghi. Această schimbare permite motorului să funcționeze la tensiunea nominală și să ofere puterea necesară pentru sarcinile sale.

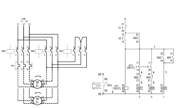
Fig. 1 schema electrica pornire stea – triunghi (forta + comanda, sursa http://www.materialeelectrice.ro/)
Avantajele pornirii în configurația stea-triunghi
- Reducesc șocul inițial: Prin limitarea curentului de pornire și tensiunii inițiale, se minimizează impactul asupra motorului și a sistemului electric în ansamblu.
- Protejează motorul: Supratensiunile pot afecta durata de viață a motorului. Configurația stea-triunghi oferă o protecție suplimentară împotriva acestor fluctuații.

Lasă un comentariu